
鞏義市仁源水處理材料廠
聯(lián)系人:孫經(jīng)理
手機(jī):15838253283(微信同號(hào))
電話:0371-66557686
郵箱:1813885391@qq.com
地址:河南省鞏義市工業(yè)園區(qū)
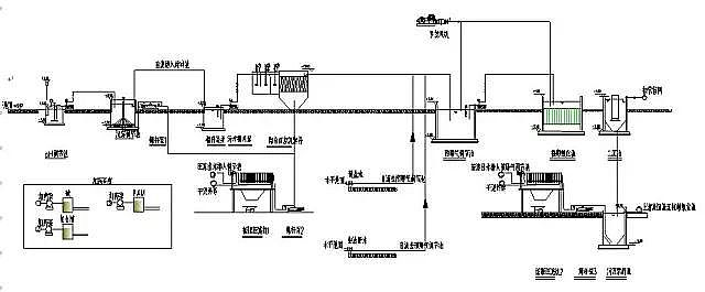
聚丙烯酰胺廠家:含鉛廢水處理圖解

如有疑問(wèn)請(qǐng)撥打:15838253283,免費(fèi)來(lái)電咨詢(xún)!
更多聚丙烯酰胺詳情點(diǎn)擊:http://www.quxianping.cn/
聚丙烯酰胺PAM,聚丙烯酰胺價(jià)格,聚丙烯酰胺廠家
